名膜四川水处理设备有限公司!专注水处理设备生产销售,20000个客户的支持与信赖!
成都水处理设备

当前位置:

四川水处理设备厂家:集成式全自动污水收集、过滤方法

来源:四川名膜 时间:2019-04-13 19:46:10 浏览:719

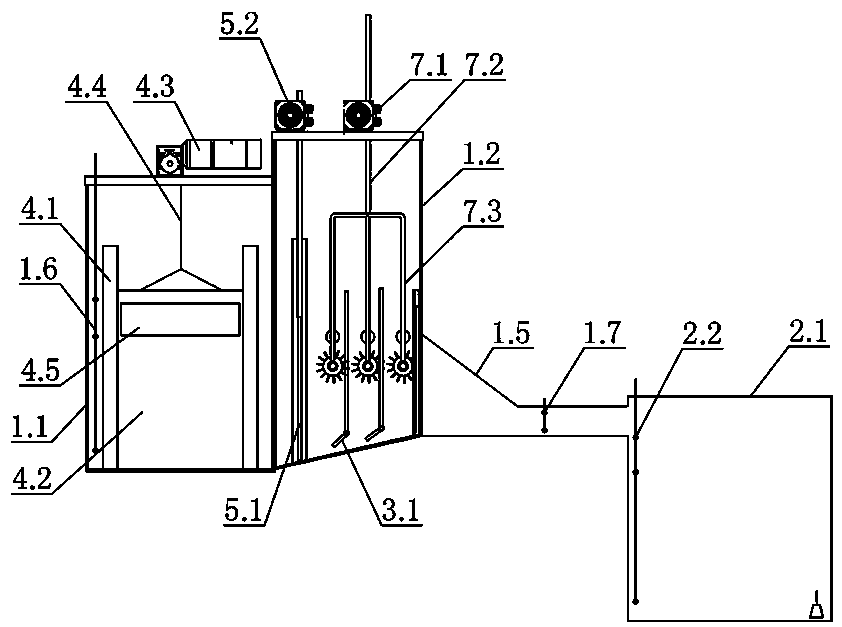
四川水处理设备厂家:本发明公开了一种集成式全自动污水收集、过滤系统,包括污水收集过滤箱体,过滤室闸门组件将其分隔为污水调节室和杂物过滤室,污水调节室具有进水口和排水口,污水调节室内设置有水量调节闸门组件;杂物过滤室一侧具有收水口,杂物过滤室内设置有格栅过滤组件和格栅清刷组件,格栅过滤组件的下方设置有排污闸门组件,排污闸门组件和其下方的杂物过滤室围成用于存留和排放杂物的排污通道。本发明优点在于对生活污水水量收集调节和杂物的过滤设备实现了集成化、小型化、自动化运行和远程监管,为院区生活污水处理水量收集、杂物过滤环节创新了一种组合式、全流程自动化控制和远程监管的新技术、新设备、新途径,具有巨大的市场应用前景。

 

  权利要求书

  1.一种集成式全自动污水收集、过滤系统,其特征在于:包括污水收集过滤箱体,其内的过滤室闸门组件将其分隔为污水调节室和杂物过滤室,所述污水调节室具有与原上游排污管道相连通的进水口和与原下游排污管道相连通的排水口,在靠近所述排水口处的污水调节室内设置有用于拦截和实时调节过滤所需污水的水量调节闸门组件;所述杂物过滤室的一侧具有与储水池连通的收水口,在位于所述过滤室闸门组件和所述收水口之间的杂物过滤室内设置有用于过滤污水中杂物的格栅过滤组件和用于清洗吸附和堵塞在格栅过滤组件上杂物的格栅清刷组件;所述格栅过滤组件底部与杂物过滤室围成用于存留和排放杂物的排污通道,所述排污通道内设置有排污闸门组件;污水调节室内设置有第一水位计,所述储水池内设置有第二水位计,收水口处设置有第三水位计,所述第一水位计、第二水位计和第三水位计均将信号传递给控制系统,控制系统根据水位信号分别控制水量调节闸门组件的升降、过滤室闸门组件的升降、格栅清刷组件的升降和喷水,以及排污闸门组件的启闭。

  2.根据权利要求1所述的集成式全自动污水收集、过滤系统,其特征在于:所述水量调节闸门组件包括设置在所述污水调节室排水口处的闸门框架,闸门框架的左右两侧框内对称设置有安装滑道,所述安装滑道内设置有驱动机构驱动升降的调节闸门,所述调节闸门上部开设有溢流口。

  3.根据权利要求1所述的集成式全自动污水收集、过滤系统,其特征在于:所述杂物过滤室内设置有安装架,所述过滤室闸门组件设置在所述安装架的左端部,所述格栅过滤组件设置在位于所述过滤室闸门组件和收水口之间的安装架上;

  所述格栅清刷组件的多个门字形支架滑动设置在安装架上,分别位于格栅过滤组件每道格栅板的左上侧。

  4.根据权利要求3所述的集成式全自动污水收集、过滤系统,其特征在于:所述过滤室闸门组件包括滑动设置在所述安装架左端滑道内的过滤室闸门和设置在所述杂物过滤室顶壁上的驱动机构,所述驱动机构驱动所述过滤室闸门上升和下降。

  5.根据权利要求3所述的集成式全自动污水收集、过滤系统,其特征在于:所述格栅过滤组件包括自左向右间隔设置在所述安装架上的多组定位滑道,每组所述定位滑道内均设置有一道格栅板,多道所述格栅板的过滤孔径自左向右逐渐减小,对污水中的杂物进行粗到细的多级连续过滤。

  6.根据权利要求5所述的集成式全自动污水收集、过滤系统,其特征在于:所述格栅清刷组件包括设置在所述杂物过滤室顶壁上的驱动机构和滑动设置在所述安装架升降滑道内的格栅清洗组合架,所述格栅清洗组合架下部具有多个门字形支架,所述门字形支架分别对应设置在每道所述格栅板的左上侧;所述门字形支架的下部间隔设置上清洗喷水管和下清刷滚轮,每个所述上清洗喷水管上均开设有多排喷水孔;每个上清洗喷水管的进水端与设置在杂物过滤室顶壁上的供水电磁阀相连通,所述供水电磁阀的另一端与供水管连通。

  7.根据权利要求6所述的集成式全自动污水收集、过滤系统,其特征在于:所述门字形支架外侧上设置有与所述升降滑道配合的导向轮或滑块。

  8.根据权利要求5所述的集成式全自动污水收集、过滤系统,其特征在于:所述排污闸门组件包括至少两个由动力源驱动翻转的排污闸门,至少两个所述排污闸门自左向右分别设置在每道所述格栅板的底部。

  9.根据权利要求1所述的集成式全自动污水收集、过滤系统,其特征在于:所述杂物过滤室的底壁自所述收水口向所述过滤室闸门组件倾斜向下延伸,所述排污通道由所述格栅过滤组件底部和杂物过滤室底壁围成的夹角空间。

  说明书

  集成式全自动污水收集、过滤系统

  技术领域

  本发明涉及污水处理系统,尤其是涉及一种集成式全自动污水收集、过滤系统。

  背景技术

  随着我国节约用水、减少排污、保护水资源工作的深入,目前以单位、居民院区为主体,采取截流本院区部分生活污水经相应的净化处理后回用于本院区冲厕、绿化、水景观等用水,实施再生水利用的节水模式正得到国家的大力推广。

  生活污水处理都须先将污水中所含的不同品种、大小不一的杂物给予相应程度的过滤、清除,然后再进行后续的深度净化处理。目前通用的过滤格栅为避免过滤孔隙堵塞杂物,常采用不同格栅孔隙的、不同结构的机械过滤设施,实施各自独立的逐级过滤。这种分步独立过滤方式不仅设备结构种类多,能耗大,占地面积大,而且还需配套人工值守清理和过滤后杂物的清运,所以其具有投入大、运行不稳定、运行及维护成本高的问题。另外,生活污水流量每天都会有不同时间段的高峰、低谷、无水期,给处理污水水量收集、过滤、储存带来一定困难和成本增加的问题。因此如何设计一种污水收集水量可调节、多级过滤组合为一体、过滤格栅自清理、杂物无需人工清运、全流程设施整合为一体、并实时全程自动化运行控制和远程监管的自动过滤系统是行业人员亟待解决的重要问题。

  发明内容

  本发明目的在于提供一种集成式全自动污水收集、过滤系统,不仅具有污水收集水量自动调节、自动过滤、还能实现格栅的自动清洗和杂物的自动排污,节省过滤设备的投入,占地面积小,降低了运行和维护成本,同时还实现了系统的远程运行监管。

  为实现上述目的,本发明采取下述技术方案:

  四川水处理设备厂家:本发明所述的集成式全自动污水收集、过滤系统,包括污水收集过滤箱体,其内的过滤室闸门组件将其分隔为污水调节室和杂物过滤室,所述污水调节室具有与原上游排污管道相连通的进水口和与原下游排污管道相连通的排水口,在靠近所述排水口处的污水调节室内设置有用于拦截和实时调节过滤所需污水的水量调节闸门组件;所述杂物过滤室的一侧具有与储水池连通的收水口,在位于所述过滤室闸门组件和所述收水口之间的杂物过滤室内设置有用于过滤污水中杂物的格栅过滤组件和用于清洗吸附和堵塞在格栅过滤组件上杂物的格栅清刷组件;所述格栅过滤组件底部与杂物过滤室围成用于存留和排放杂物的排污通道,所述排污通道内设置有排污闸门组件;污水调节室内设置有第一水位计,所述储水池内设置有第二水位计,收水口处设置有第三水位计,所述第一水位计、第二水位计和第三水位计均将信号传递给控制系统,控制系统根据水位信号分别控制水量调节闸门组件的升降、过滤室闸门组件的升降、格栅清刷组件的升降和喷水,以及排污闸门组件的启闭。

  所述水量调节闸门组件包括设置在所述污水调节室排水口处的闸门框架,闸门框架的左右两侧框内对称设置有安装滑道,所述安装滑道内设置有驱动机构驱动升降的调节闸门,所述调节闸门上部开设有溢流口。

  所述杂物过滤室内设置有安装架,所述过滤室闸门组件设置在所述安装架的左端部,所述格栅过滤组件设置在位于所述过滤室闸门组件和收水口之间的安装架上;

  所述格栅清刷组件的多个门字形支架滑动设置在安装架上,分别位于格栅过滤组件每道格栅板的左上侧。

  所述过滤室闸门组件包括滑动设置在所述安装架左端滑道内的过滤室闸门和设置在所述杂物过滤室顶壁上的驱动机构,所述驱动机构驱动所述过滤室闸门上升和下降。

  所述格栅过滤组件包括自左向右间隔设置在所述安装架上的多组定位滑道,每组所述定位滑道内均设置有一道格栅板,多道所述格栅板的过滤孔径自左向右逐渐减小,对污水中的杂物进行粗到细的多级连续过滤。

  所述格栅清刷组件包括设置在所述杂物过滤室顶壁上的驱动机构和滑动设置在所述安装架升降滑道内的格栅清洗组合架,所述格栅清洗组合架下部具有多个门字形支架,所述门字形支架分别对应设置在每道所述格栅板的左上侧;所述门字形支架的下部间隔设置上清洗喷水管和下清刷滚轮,每个所述上清洗喷水管上均开设有多排喷水孔;每个上清洗喷水管的进水端与设置在杂物过滤室顶壁上的供水电磁阀相连通,所述供水电磁阀的另一端与供水管连通。

  所述门字形支架外侧上设置有与所述升降滑道配合的导向轮或滑块。

  所述排污闸门组件包括至少两个由动力源驱动翻转的排污闸门,至少两个所述排污闸门自左向右分别设置在每道所述格栅板的底部。

  所述杂物过滤室的底壁自所述收水口向所述过滤室闸门组件倾斜向下延伸,所述排污通道由所述格栅过滤组件底部和杂物过滤室底壁围成的夹角空间。

  本发明优点在于对生活污水水量收集调节和杂物的过滤设备实现了集成化、小型化、自动化运行和远程监管,为院区生活污水处理水量收集、杂物过滤环节创新了一种组合式、全流程自动化控制和远程监管的新技术、新设备、新途径,具有巨大的市场应用前景和取得较大的社会和经济效益。

  本发明的污水调节室实现了所需收集水量的自动拦截和调节;杂物过滤室内格栅过滤组件实现了对污水中杂物由粗到细的连续性多级过滤,一次性完成污水处理前期杂物过滤流程;格栅清刷组件实现了格栅板面吸附和堵塞的杂物定时自动清洗,有效地避免了杂物堵塞格栅板;闸门排污组件能够实现过滤拦截和清洗下的杂物自动排入排污管道,避免了人工清运。

更多关于成都水处理设备的文章请关注:https://www.cdmmscl.com

相关产品介绍